
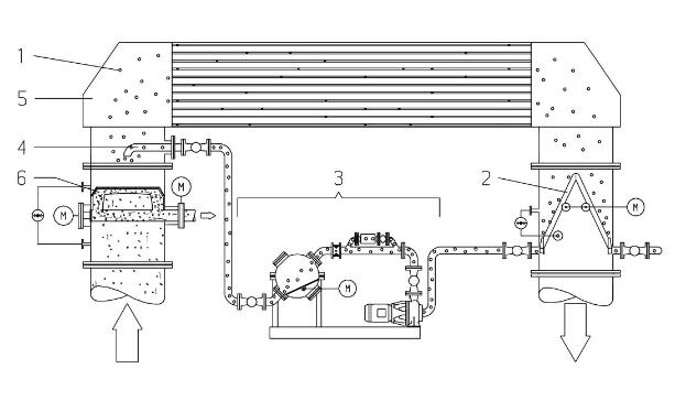
膠球清洗,凝汽器膠球清洗裝置系統安裝作用及使用范圍分析?為防止水中雜質對冷凝管改造成不良影響,一個非?煽康姆椒ň褪窃诶鋮s水循環系統中安裝膠球清洗裝置系統。
1、清洗球;2、收球器;3、循環單元;4、注球管;5、冷凝器/熱交換器;6、二次濾網。
清洗海綿膠球是整個清洗系統中重要的一部分。清洗球的正確選擇十分重要,它決定了冷凝器膠球清洗系統能
否發揮大功效。
所選海綿膠球的直徑必須大于冷凝管的內徑。
如果海綿膠球尺寸不夠大,將起不到任何清洗作用。如果沒有安裝任何監視設備,必須至少每周一次定期查看膠球數量及其損耗情況。
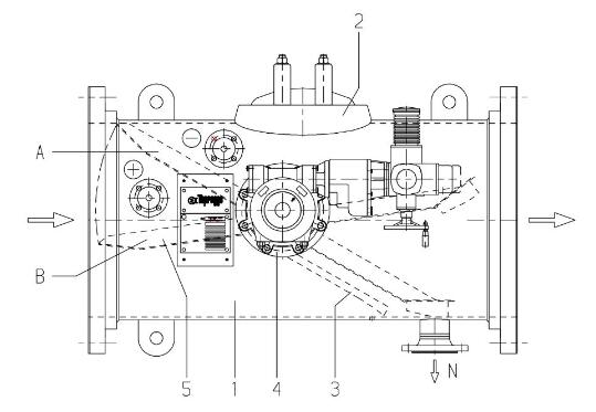
膠球清洗裝置系統——收球器組件
收球器安裝于冷卻水出水管中,所含部件可實現的功能有:將膠球分離出冷卻水、完成收球器自動反洗、確保膠球清洗裝置系統無故障運行。
收球器
1收球器殼體;6收球網觀察孔;7驅動機構;3導流板N出球管管口;4軸承+/-壓差測量系統接口;5網板半橢圓形收球網;5將膠球引至出球管管口N。
收球網傾斜角度依據冷卻水管中水量狀況而定。收球網由垂直格柵構成,這種設計使收球網的表面強度達到大值。經由特殊設計的導流板3可產生渦流,可在避免雜質滯留網板外圍的同時,將清洗球引至出球管。
觀察孔2提供了進入收球器內部的入口。驅動機構7由推力齒輪構成,用于調節收球網網板位置。
位置A:運行位收球網板覆蓋整個管道橫截面,用于隔離膠球和冷卻水。(膠球循環)。
位置B:反洗位冷卻水從后部反洗收球網,同時將網板上的雜質沖洗干凈。
網板驅動采用多回轉驅動機構。如果驅動機構損壞或發生電路故障,用人工驅動機構的手輪也可將網板調至運行位及反洗位。
膠球清洗裝置系統——壓差測量系統
1壓差測量表;2隔離閥;3接高壓側柔性管;4接低壓側柔性管;5沖洗管;6沖洗閥;9操作面板壓差測量系統(Ap系統)通過持續測量收球網板的壓差值(Ap),來監測網板上的雜質量。壓差測量表壓差通過電子處理,轉換成可發出的信號。壓差顯示面板9顯示:
◆實際壓差值◆設定限值初始設定:◆預設傳送信號臨界限值。
限值1運行中監測(檢測功能)持續監測壓差系統的運行情況。如果因出現電故障而使壓差值跌至運行中監測限值以下,控制器將發出相關信號。
限值2:收球/網板反洗(使用功能)網板壓差值隨雜質增加而上升。如果壓差值達到收球/網板反洗限值,系統將自行啟動集球。集球完畢后,網板轉至反洗終位。如果反洗后壓差低于收球/網板反洗限值,表示反洗成功,系統將繼續進行清洗運行。
限值3:.壓差過高(安全功能)如果集球時壓差上升并達到了壓差過高的限值時,控制系統將馬上開始啟動網板的反洗以避免收球網的損壞。期間,將丟失一部分膠球。同時發出警報信號。用戶可以將備用警報從控制面板連接到控制室。
隔離閥2維護保養時,隔離閥將分離壓差測量系統和冷卻水。
沖洗閥6測量時將壓差測量表與沖洗水分離。打開相應沖洗閥,可用外部水源將壓差測量表以及柔性管內的雜質沖洗干凈。
膠球清洗裝置系統——循環單元
循環單元由相關部件和閥門組成,用于輸送、收集和替換膠球。